Официальный сервисный центр
Служба поддержки LG работает круглосуточно
(495) 134-83-95

Замена реле

Замена реле
холодильника LG

  • Мастер приедет к вам домой бесплатно
  • Подберем необходимые запчасти
  • В самые короткие сроки выполним замену
  • Гарантия 1 год с момента ремонта
Пускозащитное реле в холодильнике облегчает запуск мотор-компрессора и защищает его от перегрева. В случае поломки реле двигатель перестаёт запускаться, отключаться при достижении заданной температуры в камере, либо начинает выключаться через непродолжительное время. Это может привести к поломке компрессора. Но точно выяснить, вышло ли из строя реле или другой элемент холодильника можно только после профессиональной диагностики. Обращайтесь в наш сервисный центр, и наши мастера проведут диагностику и заменят реле холодильника LG с гарантией!

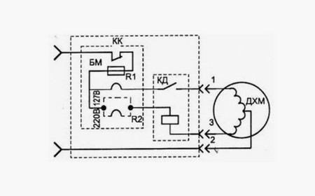
Устройство и функции реле холодильника

Замена реле холодильника

Реле в холодильнике обеспечивает работу компрессора. Если холодильник перестал включаться или работает с перебоями, возможно, причина кроется именно в поломке реле. Холодильник не может работать без этой детали. При поломке обязательно нужна ее замена. Главная сложность ремонта — правильно соединить контакты. Лучше не пытаться это сделать самостоятельно, а обратиться для замены реле на холодильнике LG к мастеру.

В холодильниках LG используются два основных типа реле:

  1. Пусковое – его задача заключается в подаче кратковременного импульса тока на пусковую обмотку компрессора, что обеспечивает его запуск.
  2. Защитное (тепловое) – контролирует температуру и ток, проходящий через компрессор. Если показатели превышают норму (например, при перегреве или перегрузке), защитное реле размыкает цепь.

Оба типа реле часто объединены в одном корпусе, который крепится на компрессоре.

Признаки неисправности реле

Замена реле холодильника

Неисправность реле может проявляться по-разному, но основными признаками его поломки считаются следующие:

Если заметили хотя бы одну из таких неполадок, обратитесь в сервисный центр.

Причины неисправности реле

Замена реле холодильника

Реле может выйти из строя по нескольким причинам:

Для установления причины поломки лучше обратиться к мастеру.

Диагностика неисправности

Замена реле холодильника

Перед тем как приступить к замене реле, мастер проводит диагностику.

Процесс диагностики включает:

  1. Визуальный осмотр – мастер осматривает реле на предмет видимых повреждений, оплавления.
  2. Проверку сопротивления обмоток компрессора – с помощью мультиметра проверяется целостность пусковой и рабочей обмоток компрессора.
  3. Тестирование (проверка работоспособности реле).

Только после подтверждения неисправности реле мастер приступает к его замене.

Замена реле мастером СЦ

Замена реле холодильника

При замене реле на холодильнике LG мастер выполняет следующие действия:

Для проверки работоспособности нового реле холодильник включается в сеть. Мастер контролирует запуск и стабильную работу компрессора, а также проверяет, как холодильник набирает холод.

Можно ли предотвратить поломку реле?

Замена реле холодильника

Чтобы предотвратить поломки реле, необходимо:

  1. Использовать стабилизатор напряжения – это поможет защитить от резких скачков в электросети.
  2. Правильно установить холодильник – обеспечить достаточный зазор между задней стенкой холодильника и стеной для хорошей циркуляции воздуха и предотвращения перегрева компрессора.
  3. Регулярно поддерживать чистоту конденсатора (решетки на задней стенке) холодильника. Пыль и грязь ухудшают теплообмен и могут привести к перегреву.
  4. Избегать перегрузки холодильника продуктами.

Эти действия помогут уменьшить риски и продлить срок службы.

Преимущества ремонта холодильника в нашем СЦ

Замена реле холодильника

Обращение в наш сервисный центр выгодно по многим причинам, например:

Цена замены реле или других видов ремонта всегда оговаривается заранее и не меняется в процессе. Если холодильник LG вышел из строя, не стоит откладывать ремонт. Оставляйте заявку по телефону или через форму на сайте.


Спросите эксперта LG
Оставьте свой номер телефона и специалист
перезвонит вам в течение 1 минуты!
Нажимая на кнопку «Заказать ремонт» вы подтверждаете своё совершеннолетие и соглашаетесь на обработку персональных данных в соответствии с условиями.
Единый номер сервисного центра LG работает круглосуточно и без выходных
Наши преимущества
Оригинальные запчасти LG всегда в наличии
Оригинальные комплектующие LG всегда в наличии.
Экспресс диагностика
Выявление причин любых неисправностей в короткие сроки.
Расширенная гарантия
Гарантия на услуги до 1 года с момента проведения ремонта.
Выезд и доставка
Выезд мастера и доставка техники от 30 минут.
Как мы работаем
  • Заявка.
    Вы оставляете заявку, и наши эксперты связываются с вами.
  • Диагностика.
    К вам приезжает мастер и проводит диагностику или курьер забирает технику для диагностики в СЦ.
  • Стоимость ремонта.
    В результате диагностики определяется причина поломки и рассчитывается стоимость ремонта.
  • Ремонт и гарантия.
    Специалист производит ремонт техники и выписывает гарантию.
Сертификаты сервисного центра
Профессионализм нашего сервисного центра подтвержден большим количеством разных сертификатов
Сертификат #1
Сертификат #2
Сертификат #3
Часто задаваемые вопросы
Как понять, что проблема именно в реле?

Неисправность реле чаще всего проявляется следующими симптомами:

  • Холодильник не включается вообще. При этом свет в камере горит, но компрессор молчит.
  • Компрессор пытается запуститься, но сразу глохнет. Слышны щелчки (работа пускозащитного реле), но компрессор не выходит на рабочий режим, или слышен гул, но без последующей работы.
  • Холодильник включается на очень короткое время и сразу отключается. Это может указывать на срабатывание теплового реле из-за перегрева компрессора или его некорректной работы.
  • Компрессор запускается через раз или с трудом.
  • Постоянно выбивает пробки/автомат. Иногда неисправное реле может вызывать короткое замыкание.
Какие бывают реле в холодильнике и какое именно сломалось?

В холодильниках используются два основных типа реле, часто объединенные в один корпус:

  • Пусковое реле (стартовое). Отвечает за подачу тока на пусковую обмотку компрессора, чтобы он мог запуститься. Если оно неисправно, компрессор не запускается вовсе или только гудит без движения.
  • Тепловое реле (защитное). Защищает компрессор от перегрузки и перегрева, отключая его при превышении допустимой температуры или тока. Если оно срабатывает слишком часто или не возвращается в исходное состояние, компрессор будет постоянно отключаться.

Мастер сможет точно определить тип неисправного реле после диагностики.

Почему реле выходит из строя?

Наиболее частые причины поломки реле:

  • Естественный износ. Реле содержит контакты и биметаллические пластины, которые со временем изнашиваются от постоянных включений/выключений.
  • Скачки напряжения. Перепады в электросети могут повредить внутренние элементы реле.
  • Перегрев компрессора. Если компрессор по какой-то причине (например, забитый конденсатор, утечка фреона) сильно греется, это может привести к частому срабатыванию и выходу из строя теплового реле.
  • Механические повреждения. Редко, но бывают.
Можно ли использовать холодильник с неисправным реле?

Категорически нет. Попытки эксплуатации холодильника с неисправным реле могут привести к:

  • Выходу из строя компрессора. Это самая дорогая часть холодильника, и неправильный запуск или частые отключения могут его повредить.
  • Перегреву компрессора. Опасно и может сократить срок его службы.
  • Порче продуктов из-за отсутствия охлаждения.
Сколько времени займет замена реле?
Замена реле — это относительно быстрая процедура. Обычно мастер справляется за от 15 до 45 минут.
Насколько дорого обойдется замена реле?

Стоимость замены реле включает:

  • Стоимость самого реле. Цена запчасти может варьироваться в зависимости от модели холодильника.
  • Стоимость работы мастера.

Замена реле является одним из наименее дорогих видов ремонта холодильников.

Какие гарантии предоставляет ваш сервисный центр?
Мы предоставляем фирменную гарантию сроком 1 год. В этот период ваш холодильник LG будет защищен от любых поломок: гарантия распространяется не только на отремонтированные элементы, но и на все оборудование в целом. Гарантийный ремонт выполняется полностью за наш счет, он может проводиться как в сервисном центре, так и на дому.
Стоит ли ремонтировать старый холодильник, если сломалось реле?
В большинстве случаев, да. Замена реле — это относительно недорогой ремонт, который обычно продлевает жизнь холодильника. Даже для старых моделей, если компрессор и другие основные компоненты исправны, замена реле очень целесообразна.
Что я могу сделать, чтобы продлить срок службы реле и компрессора?

Мы рекомендуем:

  • Обеспечить хорошую вентиляцию. Не ставить холодильник вплотную к стене или мебели, чтобы не перекрывать циркуляцию воздуха вокруг компрессора и конденсатора.
  • Регулярно чистить конденсатор (решетка сзади или снизу) от пыли.
  • Не перегружать холодильник продуктами, особенно теплыми.
  • Использовать стабилизатор напряжения, если в вашем доме частые скачки напряжения.
Остались вопросы?
Оставьте свой номер телефона и специалист перезвонит вам в течение 1 минуты!
Нажимая на кнопку «Заказать ремонт» вы подтверждаете своё совершеннолетие и соглашаетесь на обработку персональных данных в соответствии с условиями.